Speedometer and Sensor Compatability
Moderator: phpBB2 - Administrators
-
FarnhamStag
- Newbie

- Posts: 47
- Joined: Fri Feb 11, 2011 6:30 pm
- Location: Farnham
Re: Speedometer and Sensor Compatability
Thanks for your ideas everyone. The BMW sensor is definitely a reed switch with two wires and I don't think contains any additional components. In a BMW its connected to ground and the instrumentation and may be switching lower voltages/current than I am.
I've tried the Jaycar which on paper looks great, but it didn't even sync with the reed switch, so I bought a second one thinking the first was faulty and that was the same. Checked the signal and it swings 12/0v 7 times per revolution.
I think the idea of the transistor is a good one to try, the existing wiring is below but I'm really surprised at the lack of information on that Rover sensor Would you mind just doing a rough sketch so I get it right!
Thanks, Dorian
I've tried the Jaycar which on paper looks great, but it didn't even sync with the reed switch, so I bought a second one thinking the first was faulty and that was the same. Checked the signal and it swings 12/0v 7 times per revolution.
I think the idea of the transistor is a good one to try, the existing wiring is below but I'm really surprised at the lack of information on that Rover sensor Would you mind just doing a rough sketch so I get it right!
Thanks, Dorian
4.3 Big Valve V8, Rotrex C38-81, Intercooled, MS3X Triumph Stag.
Re: Speedometer and Sensor Compatability
Adding a transistor will do much the same as your circuit. Just may help protect the reed switch in event of a short or whatever. I'll draw it out later.
Dave
London SW
Rover SD1 VDP EFI
MegaSquirt2 V3
EDIS8
Tech Edge 2Y
London SW
Rover SD1 VDP EFI
MegaSquirt2 V3
EDIS8
Tech Edge 2Y
-
FarnhamStag
- Newbie

- Posts: 47
- Joined: Fri Feb 11, 2011 6:30 pm
- Location: Farnham
Re: Speedometer and Sensor Compatability
If you have time it would be really appreciated Dave. I do wonder if I'm getting some sort of bounce/arcing on the Reed, so having the transistor as a buffer will help that side. Equally it may enable a more definitive swing on the output of the transistor if I can run more current through it.
Cheers
Dorian
Cheers
Dorian
4.3 Big Valve V8, Rotrex C38-81, Intercooled, MS3X Triumph Stag.
-
stevieturbo
- Forum Contributor

- Posts: 4076
- Joined: Sat Nov 18, 2006 6:22 pm
- Location: Northern Ireland
Re: Speedometer and Sensor Compatability
Where is the 12v coming from and why ?
The Jaycar is fairly universal....did you try just using 2 wires ? ie. ground and signal ? Or a lower say 5v reference ?
Page 37 ?
http://wedophones.com/Manuals/BMW/1985% ... Manual.pdf
The Jaycar is fairly universal....did you try just using 2 wires ? ie. ground and signal ? Or a lower say 5v reference ?
Page 37 ?
http://wedophones.com/Manuals/BMW/1985% ... Manual.pdf
9.85 @ 144.75mph
202mph standing mile
http://www.youtube.com/watch?v=XgWRCDtiTQ0
202mph standing mile
http://www.youtube.com/watch?v=XgWRCDtiTQ0
Re: Speedometer and Sensor Compatability
Here's the added transistor:-

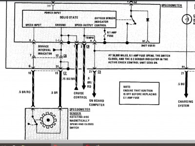
And all I have about the speed sensor.


And all I have about the speed sensor.

Dave
London SW
Rover SD1 VDP EFI
MegaSquirt2 V3
EDIS8
Tech Edge 2Y
London SW
Rover SD1 VDP EFI
MegaSquirt2 V3
EDIS8
Tech Edge 2Y
-
FarnhamStag
- Newbie

- Posts: 47
- Joined: Fri Feb 11, 2011 6:30 pm
- Location: Farnham
Re: Speedometer and Sensor Compatability
That's really helpfull, thanks for the circuit diagrams, I don't know where you got the one for the pulse generator because I've spent hours searching and the very limited information was contradictory! Dave from the diagram whats your best guess of what the output might have been, a share wave similar to what I have now or something else?
Steve I'll be honest I tried the Jaycar in lots of different combinations, infact this is why in the end I assumed I may have damaged the first one and then then bought another!
If you have had good experiences with the Jaycar I'll give it another go first, I just came to the conclusion it didn't do what it said on the tin...
How would you connect it to the reed switch?
I worked through all the link options a number of times and also tried different wiring combinations.
Thanks again
Steve I'll be honest I tried the Jaycar in lots of different combinations, infact this is why in the end I assumed I may have damaged the first one and then then bought another!
If you have had good experiences with the Jaycar I'll give it another go first, I just came to the conclusion it didn't do what it said on the tin...
How would you connect it to the reed switch?
I worked through all the link options a number of times and also tried different wiring combinations.
Thanks again
4.3 Big Valve V8, Rotrex C38-81, Intercooled, MS3X Triumph Stag.
-
stevieturbo
- Forum Contributor

- Posts: 4076
- Joined: Sat Nov 18, 2006 6:22 pm
- Location: Northern Ireland
Re: Speedometer and Sensor Compatability
I use the Jaycar for my own speedo, although mine was the older DIY build version. I'm more amazed that aspect worked than anything lol
Although I am feeding it a shared signal from a GT101 ( front wheel speed goes to ecu and Jaycar ) and then back out to the Hayabusa clocks so I can adjust so speedo reads correctly.
If you wanted to sell one of the Jaycar kits I'd buy one, as mine is fairly large and takes up a bit of room because of the size of the board and enclosure etc.
That modern built kit looks a lot smaller.
Although I am feeding it a shared signal from a GT101 ( front wheel speed goes to ecu and Jaycar ) and then back out to the Hayabusa clocks so I can adjust so speedo reads correctly.
If you wanted to sell one of the Jaycar kits I'd buy one, as mine is fairly large and takes up a bit of room because of the size of the board and enclosure etc.
That modern built kit looks a lot smaller.
9.85 @ 144.75mph
202mph standing mile
http://www.youtube.com/watch?v=XgWRCDtiTQ0
202mph standing mile
http://www.youtube.com/watch?v=XgWRCDtiTQ0
Re: Speedometer and Sensor Compatability
Just realized you wanted debounce for the reed switch. The circuit I've posted likely won't help that. I'll dig out one that does - only a couple more components.FarnhamStag wrote: ↑Fri Aug 06, 2021 7:40 pm That's really helpfull, thanks for the circuit diagrams, I don't know where you got the one for the pulse generator because I've spent hours searching and the very limited information was contradictory! Dave from the diagram whats your best guess of what the output might have been, a share wave similar to what I have now or something else?
Steve I'll be honest I tried the Jaycar in lots of different combinations, infact this is why in the end I assumed I may have damaged the first one and then then bought another!
If you have had good experiences with the Jaycar I'll give it another go first, I just came to the conclusion it didn't do what it said on the tin...
How would you connect it to the reed switch?
I worked through all the link options a number of times and also tried different wiring combinations.
Thanks again
I built the early Jaycar unit for a pal in my car club. Only bench tested it, and it seemed happy enough with either a sine or square wave from my oscillator. His car had no speedo drive due to a different gearbox, and he got a kit which placed magnets on the propshaft UJ. Initially tried a VR sensor, but ended up with a hall one. And IIRC had to experiment with pull up or down resistors. But once sorted has worked fine for some years now.
Dave
London SW
Rover SD1 VDP EFI
MegaSquirt2 V3
EDIS8
Tech Edge 2Y
London SW
Rover SD1 VDP EFI
MegaSquirt2 V3
EDIS8
Tech Edge 2Y

